

产品概述:
ZSFG型雨淋报警阀是一种采用杠杆式阀辨组件具有防复位功能的单向阀,有机械传动、电动、手动等多种开启方法,在向喷水系统管网供水的同时,声光报警系统发出信号,达到报警、控火、灭火的目的。用于干、湿式雨淋报警灭火系统,也可以和泡沫系列组成泡沫喷淋灭火系统。
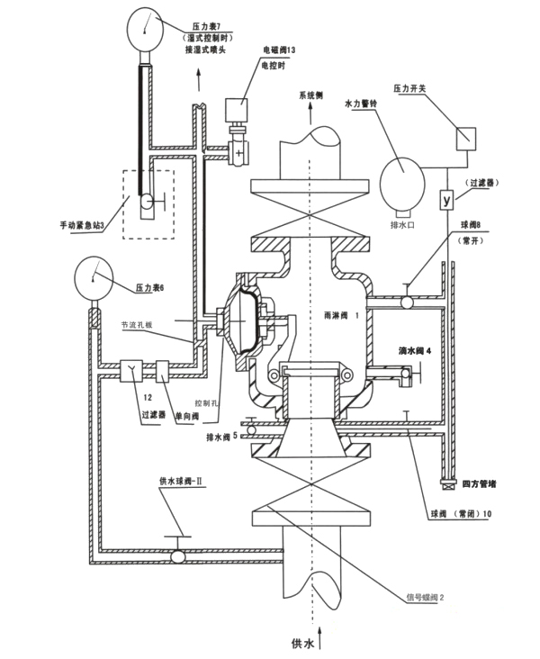
主要结构和工作原理:
ZSFG型雨淋阀由阀体、阀盖、阀瓣组件,控制腔组件、紧急手动站、泄水阀、管路附件、压力表、水力警铃和电磁阀等组成。杠杆式阀瓣组件将雨淋阀隔成上、下两个通道,上方与自动喷水灭火系统管网相通,平时、上通道与自动喷水灭火系统管网中无水,控制腔内与供水系统管路压力基本平衡时,阀瓣处于密封状态(即伺应状态)。一旦控制腔压力下降,阀瓣组件就会自动打开,控制爪落在阀座上,使阀瓣不能复位,供水系统持续供水,符合自动喷水灭火系统管网上的喷头喷水的需要,达到控火、扑灭火灾的目的。
将控制腔压力下降使阀瓣自动打开有电动、手动和自动三种方式,因此ZSFG型雨淋阀与配套件可组成多种报警灭火系统:
1. 电控雨淋阀报警灭火系统:
由ZSFG型雨淋阀与电磁阀,开式喷头和电子火警探测装置等组成,阀瓣处于伺应状态,电子火警探测装置分布在保护区关键部位并形成网络和电控柜(箱)边连接,当火灾区发生时,电子火警探测装置发生信号,电控柜(箱)处理后,电磁阀打开,控制腔压力下降,阀瓣组件打开同时发生声光报警信号,供水系统向保护区的管网供水,开式喷头喷水灭火,实施自动喷水灭火的功能。
2. 湿式控制雨淋阀报警灭火系统:
由ZSFG型雨淋阀与闭式喷头组成:平时,供水管路与装有闭式喷头的自动喷水灭火系统管网内充满水源,当火灾发生时,保护区的闭式喷头的热敏感元件受热爆破或脱落,喷头开始喷水,管路压力下降带动控制腔压力下降,阀瓣自动打开,供水系统持续向管网供水同时发出声光报警信号,喷头连接续喷水达到自动喷水灭火的目的。
3. 干式控制雨淋阀报警灭火系统:
由ZSFG型雨淋阀、开式喷头、闭式火警探测器、空压机、空气维护装置、压力开关和电磁阀、电控箱等组成,自动喷水灭火系统管网平时无水,但充满一定气压的空气,在气压的控制下,控制腔内有一定的压力使阀瓣组件关闭处于伺应状态。闭式探测器的热敏感元件受热影响爆破或脱落,管网气压立即下降,压力开关转换成电信号打开电磁阀,控制腔泄压,阀瓣组件打开供水和同时发生声光报警信号,开式喷头持续喷水达到自动喷水灭火的目的。
4. ZSFG型雨淋阀也可和泡沫系统组成或泡沫喷淋报警灭火系统。
技术参数:
产品名称 |
ZSFG雨淋报警阀 |
产品型号 |
ZSFG |
公称通径 |
DN100-200mm |
压力范围 |
1.0-1.6MPa |
阀体材质 |
铸铁、球墨铸铁、铸钢、不锈钢 |
主要性能和主要用途:
额定工作压力: |
1.2~1.6MPa |
密封试验压力: |
2.4~3.2MPa |
报警性能: |
≥0.14MPa静水压时 |
≤DN150 15s以内打开 |
≥DN200 60s以内打开 |
报警口压力≥0.05MPa |
管道法兰标准: |
GB9112凸面1.6MPa (GB9113.3) |
产品标准号: |
GB5135.5—2003 |
供水压力与使用高度(mm):
使用调度 |
供水压力 (MPa) |
0.14 |
0.20 |
0.30 |
0.35 |
0.40 |
0.50 |
0.60 |
0.70 |
0.80 |
0.90 |
1.00 |
1.10 |
1.20 |
DN100 |
1.5 |
1.7 |
2.2 |
2.9 |
3.3 |
4.2 |
5.3 |
6.0 |
6.9 |
7.5 |
8.9 |
10.0 |
11.3 |
DN150 |
2.2 |
2.7 |
3.5 |
4.4 |
5.3 |
7.1 |
8.9 |
10.2 |
11.5 |
12.9 |
14.7 |
16.4 |
17.7 |
DN200 |
2.7 |
3.5 |
4.7 |
5.7 |
7.3 |
9.7 |
12.0 |
14.1 |
16.0 |
17.7 |
20.7 |
22.4 |
23.3 |
工作环境温度与安装型式:
雨淋喷淋系统 |
工作环境温度 |
安装型式 |
干式喷淋系统 |
有冰冻地区在4°C以上的室内 |
垂直 |
湿式喷淋系统 |
4°~70°C |
产品组成零部件:

主要外形和边接尺寸:
型号规格 |
法兰外径 D |
法兰螺孔中心 D1 |
阀体高度 H |
螺孔直径 N—Φ |
雨淋阀外形 |
长 |
宽 |
高 |
ZSFG—100 |
220 |
180 |
345 |
8—18 |
585 |
420 |
610 |
ZSFG—150 |
285 |
240 |
365 |
8—22 |
595 |
440 |
660 |
ZSFG—200 |
340 |
295 |
460 |
12—22 |
825 |
460 |
715 |
安装与调试:
1. 安装:
1) ZSFG型雨淋阀安装前须进行密封试验,试验步骤是:二倍额定工作压力的静水压保持五分钟后,无渗漏变形,自锁和复位机构性能好,并仔细阅读使用说明书,对照工作环境温度、施工要求和介质等是否符合,方可投入安装。
2)安装前,供水系统和自动喷水灭火系统管网的管路,须进行试压冲洗,验收合格方能安装,安装位置应考虑维修、保养的空间、便于操作。有冰冻的地区,雨淋阀应安装在有通风设备的室内,符合管路不会被冻住。
3)本阀应垂直安装在相应的管路上,雨淋阀通管道两头,宜各安装一台带有启闭信号的消防蝶阀,便于操作,维修和调试。有ZSXF·D型的手动蜗轮传动的信号蝶阀配套。
2. 调试:
1)排水试验:
先查看雨淋阀(1)排水阀(5)在关闭时供水压力表(6)的读数并作出记录,然后缓慢打开(5),应有稳定的水流出,此时(6)的读数略有下降但稳定,记录两读数的差,反复测量几次,其差不大,说明供水正常,如果相差太大,说明供水管路不畅,重新检查有否堵塞。
2)报警试验:
关闭报警管路的球阀(8),打开报警试验球阀(10),供水管路水直接流入水力警铃,此时水力警铃应发出声音报警,压力开关应有动作。试验后打开(8)关闭(10),恢复原状。
3)阀瓣开启动能试验:
阀瓣应处于伺应状态:
a. 电动开启:用电控装置使电磁阀(13)动作,阀瓣应能开启(适用于电控系统)。
b. 自动开启:打开自动喷水灭火系统管网中的末端试水装置,阀瓣自动开启(适用于湿式系统)。
c. 打开带有一定气压管网的未端试水装置,管网内气压下降,压力开关发出信号传至电控箱,电控箱处理后使电磁阀(13)开启(适用于干式系统)。
以上三项试验时,水力警铃、压力开关都应有动作。
4)复位试验:
在进行阀瓣启动试验时,转到复位手柄,应注意防复位试验,阀瓣开启时,控制抓能否落入座圈,阀瓣不能复位,然后转动复位手柄,阀瓣能否复位关闭,重新处于伺应状态。
维修和保养:
1. 雨淋阀调试使用后,应每隔一季度重新做一次排水试验、报警试验、阀瓣开启性能试验、和复位试验,并作好记录备存。
2. 雨淋阀内的橡胶件一般使用寿命为一年半,应在每季度的试验、维修、保养中发现有老化、蠕化、变形和损坏影响密封时及时更换。
3. 阀座的密封面应经常清洗和保养,发现有轻微损伤时,可用细研磨砂进行磨光修复,损坏严重的应予更换。
4. 配套的过滤器应作定期检查,如个质较差,更应及时定期检查,清除附着物,符合管路畅通。
5. 已动作过数次的复位机构,应在每季度检查中作详细检查销轴是否弯曲损坏,O型圈是否完好,如有损坏应及时处理和更换。
6. 配套的电磁阀应每月捡查一次,接受电信号是否动作,发现不正常时,应捡修线路或更换电磁阀。
常见故障及排除方法:
故障现象 |
原因 |
排除方法 |
泄水阀长期渗漏 |
1. 阀瓣与阀座密座面之间有杂物附着。
2. 橡胶密封面变形或损坏。 |
1.清除杂物
2.更换密封垫 |
复位手板不能复位,阀瓣不能密封 |
1.控制爪紧定螺钉松出。
2.复位杆变形。
3.控制腔余压太高。
4.复位步骤不对。
5.控制腔胶膜破裂。 |
1.拧紧螺钉。
2.更换复位杆。
3.控制腔泄压。
4.重新按复位步骤进行。
5.更换控制腔胶膜。 |
开启后水力警铃不报警 |
1.报警口阻塞。
2.报警管路阀未打开。
3.过滤器堵塞。 |
1.清洗报警口。
2.打开报警管路阀门。
3.拆洗过滤网。 |
包装、运输和贮存:
1. ZSFG型雨淋阀供货时包括主体、电磁阀、压力开关、水力警铃、紧急手动站、压力表和配套的管路附件。用木箱包装,主体由螺栓固定,其它部件均在箱内固定位置,同时附有装箱单,合格证和使用说明书。
2. 运输途中木箱应轻搬轻放,切勿抛掷挤压,造成木箱损坏、附件丢失、管路变形受损。
3. ZSFG型雨洒阀宜存-10°C~40°C空气流通的室内仓库。